


1.1開關電源的國外的發展及現狀
開關電源在通訊系統中得到了廣泛的運用,并已成為現代通訊供電系統的干流,而通訊業的迅速發展又極大地推動了開關電源的發展。在通訊領域中,一般將高頻整流器稱為一次電源而將直流-直流(DC/DC)改換器稱為二次電源。一起,開關電源也在各種電子信息設備中,如計算機、充電電源等得到了廣泛的運用。
自1957年第一只可控硅(SCR)面世后,可控健取代了粗笨而且功率低下的硒或氧化亞銅整流器材,可控硅整流器就作為通訊設備的一次電源運用。在隨后的20年內,由于半導體工藝的前進,可控硅的電壓、電流額外值及其它特性參數得到了不斷前進和改進,滿意了通訊設備不斷發展的需求,囚此,直到70時代,發達國家還一向將可控硅整流器作為大多數通訊設備的一次電源運用。
盡管可控d整流器作業安穩,能滿意通訊設備的要求,但它是相控電源,作業于工頻,有龐人粗笨的電源變壓器、電感線圈、濾波電容,嗓聲人,功率低,功率因數低,穩壓精度也較低。因而,自1947年肖克萊創造晶體管,并在隨后的幾年內對品體管的質量和功用不斷完善前進后,人們就著力研討運用的體管進行高頻改換的方案。1955年美國羅耶(GH·Roger)創造的自激振動推挽晶體管單變壓器直流改換器,是完結高顏轉換電路的開端,1957年美國查賽(.J.J·JenSen)又創造了白激式推挽雙變壓器改換器電路。在此基礎上,1964年,美國科學家提出了取消工頻變壓器的串聯開關電源的想象,并在NEC雜志土發表了“脈寬調制運用于電源小型化”等文章,為使電源完結體積和重量的大幅下降供給了一條根本途徑,
跟著大功率硅品體管的耐壓前進和二極管反向康復時刻的縮短等元器材功用的改進,1969年終于做成了25RIz的開關電源。電源界把開關電源的頻率前進到20KHz以上稱為電源技能的“20KHz革新”。經過幾年的努J,從開關屯源的電路拓撲型式到相配套的元器材等研討都取得了恰當大的發展。在電路拓撲型式上開發出了單端貯能式反激電路、雙反激電路、單端正激式電路、雙正激電路、推挽電路、半橋電路、全橋電路,以適應不同運用場合、不同功率層次的需求;在元器材方面,功率晶體管和整流二極管的功用也有了較人的前進。1976年美國硅通用公司第一個做出了型號為SGl52A的脈寬調制(PWM,PulseWidthModulation)操控芯片,極大地前進了開關電源的牢靠性,并進一步減小了體積。
在隨后的兒年中,大功率晶體管(GTR)和功率場效應管(MOSFET)相繼被研發出來,其電壓、電流額外值大為前進,作業頻率也前進較多,牢靠性也明顯添加。到80時代中后期,絕緣柵雙極性晶休管(IGBT)已研發出來并投入了市場,各種通訊設備所需的一次電源大多采納PWM集成操控芯片、雙極型晶體管、場效應管、絕緣柵雙極晶體管。
跟著微電子學的發展和元器材出產技能的前進,相繼開發出了耐壓高的功率場效應管(VMOS管)和高電壓、大電流的絕緣柵雙極性品體管(IGBT),具有軟康復特性的大功率高頻整流管,各種用處的集成脈寬調制操控器和高功用的鐵氧體磁芯,高頻用的電解電容器,低功耗的聚丙烯電容等。首要元器材技能功用的前進,為高頻開關電源向大功率、高功率、高牢靠性方向發展奠定了良好基礎。
跟著通訊用開關電源技能的廣泛運用和不斷深化,實踐作業中人們對開關電源提出了更高的要求,提出了運用技能的高頻化、硬件結構的模塊化、軟件操控的數字化、產品功用的綠色化、新一代電源的技能含量大大前進,使之更加牢靠、安穩、高效、小型、安全。在高頻化方面,為前進開關頻率并戰勝一般的PWM和準諧振、多諧振改換器的缺陷,又開發了相移脈寬調制零電壓開關諧振改換器,這種電路戰勝了PM辦法硬開關構成的較人的開關損耗的缺陷,又完結了恒頻I.作,戰勝了準諧振和多諧振改換器作業頻率改變及電壓、電流起伏大的缺陷。選用這種Ⅰ.作原理,人人減小了開關管的損耗,不光前進了功率也前進了I作頻率,減小了體積,更重要的是降低了改換電路對分布參數的最感性,拓寬了開關器材的安全作業區,在必定程度上降低了對器什的要求,從而明顯前進了開關電源的牢靠性。
1.2國內開關電源的發展及現狀
建國初期,我國郵電部門的科研技能人員開發了以國產大功率電動發電機組為主的成套設備作為通訊電源。在引進原民主德國FGD系列和前蘇聯BCC51系列白動化硒整流器基礎上,學習國外先進技能,與T.廠一起研發成功國產XZL系列白動化硒整流器,并在武漢通訊電源廠批量出產,開端用硒整流器裝備通訊局(站),替換原有的電動發電機組,這標志著我國國產通訊電源設備躍到一個新的水平。
但后來,我國的通訊電源發展恰當緩慢。1963年開端研發和選用可控硅(SCR)整流器,1965年著手研發逆變器和晶休管直流—直流(DC/DC)改換器,其時與發達國家比較只落后五六年.后由于十年動亂,研發作業一向停滯不前,除了可控硅整流器丁1967年在武漢通訊電源廠開端構成系列化出產,供通訊設備作一次電源運用,并不斷得到改進,功用和質量逐步前進外,其它方面發展非常緩慢。一向到80時代才開端出產20KHzDC/DC改換器,但由于受元器材功用的影響,質量很不安穩,無法作為通訊設備的一次電源運用。只是作為通訊設備的二次電源運用(二次電源對元器材的耐壓及電流要求較低)。直到上世紀90時代初,我國大多數通訊設備所用的一次電源仍然是可控硅整流器。這種電源作業于工頻50Hz,有龐大的工頻變壓器、電感線圈、電解電容等,粗笨龐人、功率低、噪聲人、功用指標低,不易完結會集監控。
由于通訊作業發展的需求,八十時代后期,郵電部加強了通訊電源技能發展的各項工.作,制訂了“通訊基礎電源系統設備系列暫行規定”,“通訊局(站)電源系統總技能要求”和電源設備職業標準等文件,屢次派代表參加世界電信能源會議,并在八十時代后期才第一批引進了澳大利亞出產的48V/50A(開關頻率為40KHz)和48V/10OA(開關頻率為20KHz)的高頻開關電源,在吸收國外先進技能的基礎上,投入較大的力氣,開端研發白己的開關電源。郵電部武漢電源廠、通訊儀表廠等廠家開發出了自己的以PWM辦法作業的開關電源,并推向電信職業運用,取得了較好的效果.隨后郵電部對電源提出了更新換代和完結監控(包括長途監控)的要求,眾多廠家都投入力氣研發開發,推出了選用PWM技能的高頻開關電源,有些廠家還推出了完結長途監控的處理方案,短短幾年后,電信部門所用的一次通訊電源幾乎都更換成了選用PWM集成操控芯片、大功率品體管、功率場效應管、絕緣柵雙極晶體管的半橋或全橋電路,其開關頻率為幾十~~100KH7、功率高于90%、功率因數挨近1。穩壓精度優于0.5%,模塊化組合的高頻開關電源,電信職業成套電源技能前進到了一個簇新的水平。
總的說來,開關電源的發展趨勢為:繼續向高頻、高效、高牢靠、高密度化、低耗、低噪聲、抗攪擾和模塊化發展。
系統的全體剖析和挑選
本章從全體上對開關電源的各種功用模塊進行了介紹,首要論述了各模塊的結構、功用以及相互之間的聯系,其中要點介紹了主改換器和操控電路,對當時開關電源常用的改換器的結構、優缺陷、適用規模等進行了剖析,在此基礎上,結合本文的實踐狀況,挑選了適宜的改換器結構;在操控電路部分,介紹了開關電源操控電路各操控單元的功用以及完結辦法。最終對開關電源整流濾波電路進行了簡略介紹。
2.1系統全體概述
依照各部分的功用劃分,從人的方面講,開關電源可分紅:機箱(或機殼)、電源主電路、電源操控電路二部分。機箱既可起到固定的作用,也可起到屏蔽的作用。電源的主電路是擔任進行功率轉換的部分,經過恰當的操控電路能夠將市電轉換為所需的直流輸出電壓。而操控電路則依據實踐的需求發生主電路所需的操控脈沖和供給各種維護功用。開關電源的結構框圖可如圖2-1所示。
從圖中能夠看出,這兒部分是相得益彰的統一全體。在電源的研發和開發進程中有必要對每一部分都進行認真的剖析和研討,才能使所研發的開關電源滿意規劃要求。
電源主電路經過輸入整流濾波、DC-DC改換、輸出整流濾波將市電轉為所需求的直流電壓。開關電源的主回路能夠分為:輸入整流濾波回路、功率開關橋、輸出整流濾波三部分。輸入整流濾波回路將溝通電經過整流模塊改換成含有脈動成分的直流電,然后經過輸入濾波電容使得脈動直流電變為較滑潤的直流電。功率開關橋將濾波得到的直流電改換為高頻的方波電壓,經過高頻變壓器傳送到輸出側。最終,由輸出整流濾波回路將高頻方波電壓濾波成為所需求的直流電壓或電流,主回路進行正常的功率改換所需的觸發脈沖由操控電路供給。
操控電路是整個電源的大腦,它操控整個裝置作業并完結相應的維護功用。一般操控電路應具有以下功用:操控脈沖發生電路、驅動電路、電壓反應操控電路、各種維護電路、輔佐電源電路。
為了使開關電源設備正常的作業,使電源的各個組成部分都能發揮其最大的效能,就有必要讓電源的各個組成部分相互協調、相互協作、在電源的研發與規劃進程中應對這方面的問題給予滿意的重視。
DC-DC改換器的挑選
DC-DC改換器是開關電源中完結功率轉換的部分。DC-DC改換器的輸入電壓為三相整流電壓,電壓較大,對開關器材因而選用全橋式電路較為適宜,可使變壓器磁芯和繞組得到最優運用,使功率、功率密度等得到優化;另一方面,功率開關在較安全的狀況下運轉,最大的反向電壓不會超越輸入整流濾波電路的輸出電壓。可是需求的功率元件較多,在開關導通的回路上,至少有兩個管的壓降,因而功率損耗也較大。由于三相整流橋供給的直流電壓較高,作業電流相對較低,這些損耗仍是能夠接受的。現在,常用的全橋式改換器有傳統的硬開關式、諧振式以及移相式,下面分別簡略介紹一下。
1硬開關式全橋改換器
硬開關PWM電路曾以結構簡略、操控便利得到廣泛運用,其電路結構如圖2-2所示.在硬開關PM電路中開關管作業在硬開關狀況,開關器材在高電壓下導通,大電流下關斷,因而,在開關瞬間必然有天量損耗。因而,常常參加緩沖電路,如IRc吸收網絡。它能夠約束注冊時的du/dt和關斷時的di/dt,使功率器材安全正常運轉。可是需求注意的是,吸收電路是經過把器材自身的開關損耗轉移到緩沖電路中而使器材得到維護的,因而這部分能量最終仍是被消耗了,系統總的損耗沒有減少。并且頻率越高,開關損耗越大,使系統功率大大降低。另外,開關器材在高頻下運轉時,器材自身的極間電容將成為-個重要參數。極間電容電壓轉換時的du/dt會藕合到輸入端,發生較強的電磁十擾,影響電源自身和電網中其他電器設備的運轉。此外,電路寄生電容、電感若構成強烈的振動也會影響到設備的正常運轉。
2諧振式全橋改換器
硬開關式電路在頻率不高時其缺陷還不是很突出,跟著頻率的前進,開關損耗和電磁攪擾將變成一個非常嚴重的問題,為了處理這一問題,有人提出了諧振式軟開關的概念。諧振式軟開關和硬開關比較,首要是添加了兩個附加心件--諧振電感和諧振電容。運用諧振電感和諧振電容的諧振作用,使開關器材在正弦波的零電壓或零電流處注冊或關斷。諧振改換電路有多種拓撲結構,但其根本組成部分仍是經過開關器材和諧振元件I、C之間串聯或并聯完結的,再配以恰當的操控策略來完結開關器材的零電壓或零電流動作。其根本電路結構如圖2-3所示。
圖2-3(a)為零電流(7.ero-Current-Switching)開關,它是經過電感I.r和開關S的串聯完結的。Lr和Cr之間的諧振是靠S的導通來鼓勵的,運用Lr和ICr諧振構成開關器材導通期間的正弦波電流波形,電流過零點時行將開關S關斷。零電流開關對于具有存儲效應的開關器什更加有用,如GTR、IGBT。
圖2-3(b)為零電壓(Zero-Voltage-Swilching)開關,它是經過電感Lr和開關S的并聯完結的。I.r和Cr之間的諧振是靠S的關斷來鼓勵的,利川兒I.r和Cr諧振構成開關器材關斷期間的正弦波電流波形,電壓過零點時行將開關S導通。
只需將圖中2-2中的硬開關換成諧振式軟開關,即為諧振式全橋改換器。選用諧振全橋改換器,電源工.作的安全性大為前進。可是,諧振式改換器與負載聯系很大,對負載的改換很敏感,為堅持輸出在各種運轉條件下根本不變,有必要選用脈沖頻率調制(PFM),因而,高頻變壓器、電感等磁元件要按最低頻率規劃,不或許做的很小,完結最優規劃恰當困難;另外,其操控電路中需求添加電壓-頻率轉換功用,電路要復雜許多。所以,80時代后期,許多專家進一步研討開發能完結恒頻操控的軟開關技能,兼有諧振改換器和PWM改換器的特色,構成了ZCS或ZVSPWM改換技能。
3移相式全橋改換器
近年來,移相操控全橋改換器由于具有恒頻軟開關運轉、移相操控完結便利、電流和電壓應力小、巧妙運用寄生元件等一系列突出長處,倍受各方的廣泛重視.移相操控辦法作為全橋改換器特有的-種操控辦法,它是指堅持每個開關管的導通時刻不變,同一橋臂兩只管子相位相差180度。對全橋改換器來說,只需對角線上兩只開關管一起導通時,改換器才輸出功率,所以可經過調理對角線上的兩只開關管導通重合角的寬度來完結穩壓操控,而在功率器材環流期間,它又運用變壓器的漏感、功率半導體器材的結電容或外加的附加電感電容的諧振來完結零電壓或零電流的開關換流。
本文依據實踐技能要求開發的開關電源的主電路,應該選用移相式全橋改換器的拓撲結構。
2.3操控電路的完結
操控電路是開關電源系統的另一重要部分。DC-DC改換器需求操控電路供給恰當的驅動脈沖,才能有用的作業。假如操控電路不完善,主電路規劃得再好也無法發揮其白身的功用,例如;假如操控電路輸出的觸發信號不安穩,或許呈現誤觸發,有或許引起開關橋的直通,導致知路,從而損壞開一征u一J
依據電路功用的分工可將操控電路分為幾大部分:脈沖發生電路、觸發電路、電壓反應操控電路、軟發動電路、維護電路、輔佐電源電路等,具體操控電路如圖2-4所示。從圖2-4能夠看出,脈沖發生電路是操控電路的中心。脈沖發生電路依據電壓反應操控電路、維護電路以及軟發動電路等供給的操控信號發生出所需的脈沖信號,然后該脈沖信號經過觸發電路的擴大后去驅動開關元件,使開關管導通或關斷。
電壓反應操控電路經過檢測電壓的大小,對輸出電壓進行采樣,然后將采樣電壓和參考電壓比較較得出差錯信號,反應操控電路將差錯信號進行PI處理后得到一操控電壓。最終,反應操控電路將該操控電壓送給脈沖發生電路,進而調理輸出脈沖的脈寬到達調理輸出電壓的意圖。
操控電路輸出的PWM信號,電平幅值和功率才能均不足以驅動大功率開關元件,因而挑選適宜的驅動電路是有必要的。驅動電路是將操控電路輸出PWM脈沖信號經過電阻隔后進行功率擴大和電壓調整再去驅動大功半開關管,由于所供給的脈沖起伏以及波形聯系到開關管的開關進程,直接影響到損耗,所以,應該合理規劃驅動電路,完結開關管的最佳注冊與關斷。
電源的輸出濾波電容較大,輸出電壓的忽然樹立將會構成非常大的電容充電電流,疊加在負載電流上,它不僅使開關管的負擔過重而或許損壞,而且,由于持續時刻長,往往會引起過流維護電路發生誤動作,若為了避免由此引起的誤動作而將維護電路搞得非常遲鈍,這將會添加過流維護的不安全性。輸出電壓在合閘時簡單呈現過沖,這種過沖,合閘時或許發生,在關閉電源時也或許發生q只需到達滿意的起伏將會給負載構成危害,而且,重復的人電流沖擊對電容器自身也不利,一起還會引起攪擾,因而,開關電源有必要具有輸出電源軟發動的功用。軟發動電路在電源合閘和從頭發動時供給一個逐步上升的電壓信號給脈沖發生電路,從而使操控電路的輸出脈沖有一個逐步樹立的進程。
維護電路是操控電路的一個重要組成部分,為了前進電源的牢靠性有必要不斷完善維護電路的功用。當時開關電源電路的首要維護功用有:過流維護、過壓維護、欠壓維護、溫度維護。過流維護和過壓維護是為了維護負載和電源兩者而設置的,而欠壓維護和溫度維護是為了電源自身而設置的。
輔佐電源電路的功用是為操控電路供電。輔佐電源的類型有很多種,既能夠選用串聯線性調整型電源,也能夠選用開關電源。輔佐電源也能夠經過高頻變壓器獲得輸出后反應供給,輔佐電源自身作為開關電源的一組負載。選取輔佐電源電路方式時,只需該電源能滿意操控電路的要求即可。
整流濾波回路的挑選
整流濾波回路是開關電源的重要組成部分,它可曾經進電壓、電流的安穩度,減小攪擾。開關電源中分別存在輸入和輸出整流濾波回路。
1輸入整流濾波回路
電源額外作業狀況的技能要求為:輸出電壓220V,輸出電流5A,輸出功率為1.1kw,歸于大功率電源。為了堅持三相溝通電源的對稱性和減小電源的輸入濾波電容等原因,大功率電源一般選用三相電源作為供電電源。因而,本文試驗用電源電路選用三相橋式整流,電感和電容組成輸入整流濾波回路。
2輸出整流濾波回路
在大功率電源中,常用的輸出整流電路有橋式整流電路和全波整流電路。由于本文試驗要求輸出電壓為220V。橋式整流電路適用于輸出電壓較高的場合,還能夠使變壓器結構簡略,下降整流管的電壓定額,所以咱們選用橋式整流電路作為輸出整流電路。輸出濾波電路一般可選用一級濾波也可選用兩級濾波。輸出濾波電路的作用是濾除二次側整流電路輸出的脈動直流中的溝通成分,得到滑潤的直流輸出。在開關電源中一般選用一級LC濾波電路,當要求輸出紋波很小時,也能夠選用兩級LC濾波電路。
開關電源主電路的規劃
開關電源最重要的兩部分就是主電路和操控電路。本章將依據大功率直流開關電源的要求對主電路各部分進行功用剖析并核算各項參數,依據核算所得的數據成果挑選各元器材,規劃出各個獨立模塊,最終組裝成開關電源的主電路。
1開關電源的規劃要求
本文規劃的大功率直流開關電源首要運用于電力系統的高頻開關電源,承認技能指標如下:
1.輸入電壓:380V±20%
2.電網頻率:50Hz±10%
3.功率因數:>0.93
4.輸入過壓告警:437V士5V
5.輸入欠壓告警::320V±5V
6.輸出標稱電壓:220VDC
7.輸出電壓規模:176-286VDC
8.輸出紋波電壓:Ay,10mV9.輸出額外電流:5A
10.輸出過壓維護:325V±5V
11.輸出欠壓維護:195V±5V
12.使于出產和維護
在研討的進程中,主要對大功率開關直流電源的作業原理、電路的拓撲結構和運轉方式進行了深化研討,并結合系統的技能參數,承認系統主電路的拓撲,規劃出主電路,即分別規劃出濾波、整流、DCDC改換器、軟發動和維護操控等部分。下面就對電源主電路的規劃進行具體闡明。
2主電路組成框圖
依據需求規劃大功率開關電源的技能要求,本文進行了方案的驗證與比較,規劃如圖3-1所示的軟開關直流開關電源的主電路框圖。虛線以上是主電路,主電路首要分為輸入整流濾波、逆變開關電路、逆變變壓器和輸出整流濾波;虛線以下為操控回路,操控回路首要包括信息檢測電路、操控和維護單元、監控單元和輔佐電源。
本電源選用ZVZCS-PWM拓撲,原邊加奔位二極管,三相溝通輸入整流后,加LC濾波,曾經進輸入功率因數,主功率管選用IGBT,操控電路選用UC3875移相操控專川集成芯片,電流電壓雙閉環操控。具體規劃主電路如圖3-2所示,包括三個部分:(1)輸入整流濾波電路;(2)單相逆變橋;(3)輸出整流濾波電路.
1輸入整流濾波電路
三相溝通電經開關電源內部EMI濾波后,加到整流濾波模塊。EMI濾波器的作用是濾除功率管開關發生的電壓電流尖峰和毛刺,減小電源內部對電網的攪擾,一起又能減小其他用電設備經過電網傳向電源的攪擾。濾波電路選用LC濾波,電感的作用是拓開電流導通時刻,約束電流峰值,可曾經進電源的輸入功率因數。濾波電容選用四個電解電容,兩個串聯后并聯運用,滿意三相整流后的高壓要求。電R1、R2是平衡串聯電容上的電壓,高頻電容與電解電容并聯運用,濾除高頻諧波,彌補電解電容高頻特性差的缺陷。
2單相逆變橋
單相逆變橋選用IGBT,以滿意高壓、高功率的要求。無感電容(C7、C8)并聯在兩橋臂之間,降低兩橋臂之間電壓尖峰的攪擾,諧波電感L;,隔直電容C15﹑C16、C17避免變壓器的直流偏磁,原邊籍位二極管減輕副邊振動,主變壓器起到原、副邊的阻隔、耦合作用,原、副邊各一副繞組,以滿意副邊選用全橋整流的要求,原邊加溝通互感器,檢測原邊電流作維護用。
3輸出整流濾波電路
選用全橋整流滿意開關電源高壓的要求,高頻濾波電感Lf,電解電容(E5、E6、E7),高頻電容(C18,C21)濾除高頻諧波重量,共模電感(L2),Y電容(C19、C20),按捺共模重量,電流采樣電阻R3~~R5,輸出二極管D14,避免電池電流反灌。
第4章操控電路的規劃
開關電源的PWM集成操控器根本原理
PWM集成操控器一般分為電壓型操控器和電流型操控器兩種。電壓型操控器只需電壓反應操控,可滿意安穩電壓的要求,電流型操控器添加了電流反應操控,除了安穩輸出電壓外,還有以下長處:
1.當流過開關管的電流到達給定值時,開關自動關斷;
2.自動消除工頻輸入電壓經整流后的紋波電壓,并開關電源輸出端300IIz以下的紋波電壓很低,因而u減小輸出濾波電容的容量;
3.多臺開關電源并聯作業時,PWM開關操控器具有內涵的均流才能;
4.具有更快的負載動態響應:
開關電源常用的脈寬調制(PWM)型集成操控器如圖4-1所示的幾個部分組成。基準電壓和采樣反應信號經過差錯擴大器比較擴大后,輸出的差值信號和鋸齒波(或三角波)比較,從而改變輸出脈沖的寬度,以完結穩壓。有些操控器儀有一個輸出端,而多數操控器都設有用觸發器和“與”門電路組成的相位分離器,用它來將單-脈沖改換成替換改變的二路脈沖輸出,用于供驅動推挽和橋式改換器中的功率開關管,此刻改換器的作業頻率等于操控器內部鋸齒波振動器振動頻率的一半。當然也可將操控器的兩路輸出并聯起往來不斷驅動單端改換器或串聯調整型穩壓開關電源中的功率開關管,此刻開關穩壓電源的工.作頻率就等于操控器內部鋸齒波振動器的頻率。
1高速脈寬調制器UC3825
依據咱們所規劃的開關電源系統的要求,咱們選的PWM集成操控器為UC3825。下面將具體介紹此芯片的首要特色、作業原理和運用及調試。
1首要特色:
適用于電壓型或電流型開關電源電路;實踐開關頻率可達1MHz;
輸出脈沖最大傳輸延遲時刻為50ns;
具有兩路大電流推拉式輸出(峰值電流為2A);內有寬頻帶差錯信號擴大器;
具有較高的頻率精度并可對死區進行操控,一起振動器放電電流也可調;帶有雙重按捺脈沖和全封閉邏輯;
具有軟發動操控;
內有逐脈沖限流比較器;
具有全周期再發動的封閉式過流比較器;
發動電流很小-+(典型值為10omA):
欠壓確認--16V/10V(B型)
在欠壓確認期間輸出低電:
可調整的帶隙基準電壓;
可調的上升沿封閉閥值,可調低上升沿噪音。
2極限參數:
電源電壓(15,B腳)22N
輸出腳電流(流出或流入)(11,14腳)
直流0.5A
脈沖(0.5ms)2.2A
地線(12腳)-0.2V
模仿輸入
(1,2,7腳)一0.3~-7V
(9,8腳)-0.3~~-6V
時鐘輸出電流(4腳)-5mA
差錯擴大器輸出電流(3腳)5mA
軟發動電流(8腳)20mA
震動器充電電流(5腳)-5mA
功耗(溫度60℃)lw
貯存溫度規模-65~~-150℃
焊接溫度(焊接時刻為10s);300℃
(注:所有電壓均以地線電壓為基準;流入管腳的電流為正值。)
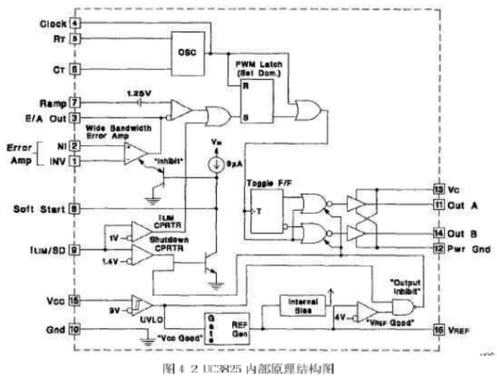
3內部電路作業原理
該芯片內部電路如圖4-2所示。它由振動器、PWM比較器、限流比較器、過流比較器、基準電壓源、故障鎖存器、軟發動電路、欠壓確認、PWM鎖存器、輸出驅動器等組成。咱們將具體介紹各部分的狀況,以理解芯片的作業原理。
(1振動器
振動電路如圖4-3所示。UC3823A、B和UC3825A、B內部都有一個鋸齒波振動器。鋸齒波上升沿的斜率由RT、Cr決議,確認RT、CT的辦法是:首要依據要求的最大占空比Dmax、挑選RT,再依據要求的頻率以及RT和Dmax挑選CT計算公式為:
RT的最佳阻值應為1~10k2之間,Dmax應大于70%。
在實踐的運用中,RT選為6.65k,CT選為2nf,作業頻率為20OKHZ.。
(2)上升沿封閉
上升沿封閉作業波形如圖4-4所示,UC3823A、B和UC3825A、B選用固定頻率脈寬調制。UC3823A、B的兩個輸出端可一起輸出脈沖,輸出脈沖的頻率與振動器頻率持平,脈沖占空比可在0%~100%內調整。UC3825A、B的兩個輸出端替換輸出脈沖,因而,每個輸出端輸出脈沖的頻率是振動器頻率的1/2,振動器的頻率為200KHZ,所以輸出PWM-脈沖的頻率為100KHz,輸出脈沖占空比在0%~一50%以內調整,實踐橋式改換器的運用中一般達不到50%,由于橋式改換器在PWM脈沖的占空比為50%時,由于功率管截止時刻的問題,使得橋臂簡單短路,這在今后的部分將具體介紹。
為了約束最大占空比,在振動電容放電期間,內部時鐘脈沖對兩路輸出進行封閉。在時鐘的下降沿,輸出端為高電平。輸出脈沖的下降沿由脈寬調制比較器、限流比較器和過流比較器聯合操控。
一般,脈寬調制比較器檢測出斜坡電壓與操控電壓(差錯擴大器輸出電壓)的交點,并且在該交點處,停止輸出脈沖。由于選用了上升沿封閉,在脈沖前沿的必定時刻內,脈寬調制比較器不起作用。這樣,開關電源的固有噪聲就能被有用的按捺。一起,由于選用了輸出脈沖上升沿封閉,脈寬調制器的斜坡輸入就不需求再經過濾波。
為了調整上升沿封閉時刻,CL.K/LEB腳應接入電容C,這樣,輸出脈沖前沿封閉時刻就由電容C和內部10k電阻確認的放電時刻來決議。
為了更精確操控前沿封閉時刻,可在外部并聯一個2k2(2%)電阻R。前沿封閉時刻可由下式計算:
tLED-0.5×(R//10k)XC式中,外接電阻R不能小于2kS2。
上升沿封閉也適用于限流比較器。上升沿封閉之后,假如限流(ⅠLIM)腳的電壓超越1V,輸出脈沖就停止。可是,過流比較器不能選用前沿封閉。這樣,才不會囚為前沿封閉而延伸維護時刻,從而能夠及時捕捉過流故障。在任何時刻,只需限流(ILIM)腳的電壓超越1.2V,故障封閉就起作用,從而使輸出端變為低電平。為此,在限流(ⅠLIM)腳需接入噪音濾波電容器。
(3)欠壓確認、軟發動以及故障處理
軟發動和故障處理波形如圖4-5所示。軟發動是經過軟發動(SOFT,START)腳的外接電容完結的。接通電源后,軟發動腳外接電容放電,該腳處于低電平,差錯擴大器輸出低電平,開關電源無輸出電壓。當9uA的內部電流源給軟發動腳外接電容充電時,差錯放人器輸出電壓逐步升高,直到閉環調理功用開端T.作,開關電源輸出電壓逐步升高到額外值。一旦限流(ILIM)腳的電平超越1.2V,故障鎖存器置位,輸出腳變為低電平;一起,軟發動腳外接電容以250uA的電流放電。在軟發動電容放完電后,限流腳電平降到1.2V以下時,故障鎖存器就不輸出脈沖。這時,故障鎖存器復位,芯片開端軟發動進程。
在軟發動期問,假如故障鎖存器置位,輸出會立即間斷。可是軟發動腳外接電容在足夠電之前不會放電。這樣,在故障接連呈現的狀況下,輸出就會呈現一個間斷期。
(4)大電流輸出電路
功率MOSFET驅動電路如圖4-6所示。UC3825推拉式輸出電路的每個輸出端都可輸出峰值為2A的電流。該輸出電流在20ns內可使1000pF電容兩端的電壓上升15V。選用獨立的集電極電源Uc和功率地線PGND腳,能夠減小大功率門極驅動噪聲對集成電路內模仿電路的攪擾。每個輸出端(OUT)到Uc和PGND之間,都應參加一只3A的肖特基二極管(IN5120,USID245或相同功用的器材),如圖4-6所示。該二極管可將輸出電壓的幅值鉗位在電源電壓,這對任何電感性和電容性負載都是必要的。
4.3UC3825的調試
UC3825是操控電路的中心,經過前面的介紹,咱們知道,這種PWM集成操控器集成了很多的功用,曾經需求用分立單元完結的功用,現在都能夠經過UC3825來完結,它的-般用法如圖5-7所示。
圖4-7中,VREF為參考電壓,在咱們規劃的電路中的用處是供給線性光耦合器操控部分的電壓;RT和CT用來調理PWM的最人占空比Dmax和振動頻率;輸入是從端口2進入,OutA和OutB是PWM信號的輸出端口,信號的幅值由端口13的vc決議。OutA和lOutB輸出的兩個PWM信號是相互之間有死區時刻的互補信號。經過試驗咱們測得端口2的數值規模為:0.945V~一2.132V,依據系統的具體狀況,最大占空比咱們規劃為Dmax—40%,由于功率MOSFFT的截止時刻比導通時刻長,假如Dmax過大,將會導致橋臂短路的狀況。
經過試驗可知,UC3825的2腳輸入和outA.、outB輸出的PWM脈沖信號的占空比是滿意線性聯系的。具休試驗數據如表4-1所示。咱們界說UC3825的2腳輸入為v2,輸出的PM信號占空比為D。從表41中的數據能夠看出,端口2的數值范鬧為:0.945V~-2.132v,而PWM脈沖信號的占空比在0%~-40%之間改變,與上述的結論是吻合的。
上一篇:常見的開關電源光耦隔離接線方法
下一篇:關于開關電源的繞線電感介紹


